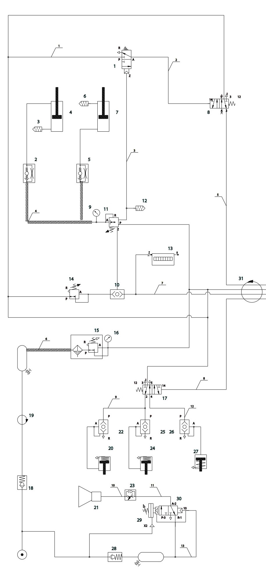
🦾 Schéma Pneumatique - Bras Manipulateur
🔧 Système de Bras DALMEC
Schéma pneumatique interactif du bras manipulateur. Cliquez sur les composants pour accéder aux détails techniques.
📋 Légende des composants
🔧 Actionneurs
- Vérins 3-4, 6-7 : Mouvements principaux
- Signaleurs : Indicateurs de position
⚙️ Distributeurs
- Distributeurs 1, 8, 17, 30 : Commandes
- Valve 5-2 : Régulation générale
🔍 Régulation
- Régulateurs 14, 23 : Contrôle pression
- Filtres 15 : Purification air
🔒 Sécurité
- Clapets 28 : Anti-retour
- Joints 19, 31 : Étanchéité
⚡ Spécifications techniques
Pression de service
6 bars
Débit nominal
400 L/min
Température
-10°C / +60°C
Capacité
150 kg